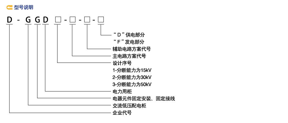
GGD型交流低压配电柜

GGD型交流低压配电柜

描述









 
关于我们
苏变电气股份有限公司苏变电气股份有限公司
联系我们
0516-85889999

工作时间:周一至周五 9:00-18:00

联系人:陈小姐

手机:0516-85889999

邮件:3129705342 @qq.com

地址:江苏省徐州市清洁技术产园凤凰大道西侧,徐海公路南侧

底部导航
苏变电气股份有限公司是一家专业从事电力设备及相应产品的综合性股份制制造企业,集科研开发、生产制造和销售于一体,座落在中国淮海经济区中心城市的徐州市,与美丽的金龙湖相伴。公司始建于上世纪90年代,从问世的那一天起,公司本着“严守法规为准则、科技创新为先导、优质诚信为根本”的生产信条,坚持“以市场为导向、质量为生命,管理为根本,科技为先,以人为本”的经营理念,倡导“诚信、创新、高效”......